Background:

Having sideview mirrors that provide an accurate reflection of the traffic and other objects behind my ford crown victoria is desireable at all times that the car is being driven .Unfortunetly, keeping the sideview mirrors on my vehicle clear during the cold winter months can be difficult. First there is the task of initially clearing the ice. An ice scraper will likely work, but will also create scratches in the glass which can later create glare problems. Spraying methyl alcohol on the glass will also clear ice, but methanol is toxic stuff and not something you want to get on your skin or inhale, nor do you want to store a container of it inside your vehicle. Then there is the task of keeping the sideview mirrors clear while actually driving the vehicle which can be nearly impossible in certain weather conditions. Mirror glass which maintained a temperature slightly above the freezing point of water would eliminate both the problem of initially clearing the glass and the problem of keeping it clear.

My 1998 crown victoria was not avaliable with heated exterior door mirrors as a factory installed option. But all 2002 and 2003 crown victorias have heated door mirrors as standard equipment, and the 02' and 03' mirrors are nearly identical to the ones on my 98' crown vic except for the addition of a heated symbol to the glass. The mirror assemblies also use the same mounting design and electrical connectors so an 02' or 03' mirror will bolt onto my 98' door and also move properly when the mirror control switch is used. However, the heater function of the mirrors will not work unless a couple wires are added to power the heating elements when the rear window defogger is engaged.

Acquiring the Parts:


While looking for some other parts, I located a wrecked low mileage 2002 crown victoria police interceptor from bernalillo county, new mexico that was only a few months old and had two good heated door mirrors on it. Not only would replacing the entire mirror assembly with it's heated counterpart simplify the install by eliminating the need to disassemble the mirror and find the proper size female spade terminals for the heated mirror glass, but it would also replace the 98'-99' gloss black mirror caps with their 00'+ fleet textured counterparts. After installing the new mirror assemblies, I sold my old 98' mirror assemblies to a 93' grand marquis owner who wanted an updated look for his vehicle which partially offset the cost of this project.

A few weeks after installing the new mirrors, KW Muth finally released mirror glass for 98+ crown vics that have both turn signal indicators and heating elements in the glass. Prior to that, KW Muth offered mirror glass for crown vics with turn signal indicators, but without the heater feature. See also: http://www.muthco.com

Below, is a table of selected crownvic door mirror parts avaliable from your local ford dealer:

Part Number
Description
Suggested Retail



4W7Z-17682-BA
02-03 Right Exterior Heated Door Mirror
(Does not include "Mirror Cap") [Supercedes 2W7Z-17862-CA and 3W7Z-17682-AA]
$123.82
4W7Z-17683-BA
02-03 Left Exterior Heated Door Mirror
(Does not include "Mirror Cap") [Supercedes 2W7Z-17863-CA and 3W7Z-17683-AA]
$123.82



YW7Z-17D742-AAA
00-04 Right Police & Fleet Grained Black Mirror Cap
$17.13
YW7Z-17D743-AAA
00-04 Left Police & Fleet Grained Black Mirror Cap
$13.07
YW7Z-17D742-DA
98-04 Right Mirror Cap (Paint to Match) [Supercedes F8AZ-17D742-AA] $24.43
YW7Z-17D743-DA
98-04 Left Mirror Cap (Paint to Match) [Supercedes F8AZ-17D743-AA] $30.70



1W7Z-17K707-AA
02-03 Right Heated Mirror Glass
$44.18
1W7Z-17K707-AB
02-03 Left Heated Mirror Glass
$44.18

Note: Civilian vehicles recieved grained mirror caps part way into the 2002 model year. The black b-pillars also became painted body color starting when the mirror caps changed.

Note: 1998-1999 police vehicles have gloss black mirror caps. Imperfections on the gloss black mirror caps are much more evident than on the 2000+ police grained mirror caps.

Note: Do NOT order 4W7Z-17682-AB or 4W7Z-17683-AB, as those are non-heated mirror assemblies. Similarly, do NOT order F8AZ-17K707-AA or F8AZ-17K707-BA as these are non-heated mirror glass assemblies.

Upgrade options for earlier vehicles:

There have been a handful of different mirror assemblies used on 1992-2004 crown vics. The mirrors can be broken into three different appearance groups though, the 92'-94' style, the 95'-97' style, and the 98+ style. And these groups can further be broken down by whether the mirror glass was heated or not:
All 92' and later crown vics have the same design to the door where the mirror mounts, so a 2004 mirror housing will physically bolt onto a 1992 door. But the early 92'-94' vehicles have different electrical connector shells, so you'd have to swap pins from one shell to another or splice wires together to make a 95+ mirror work in one of the early vehicles.

Out of the three styles, most people find the 98+ mirrors the most attractive. There have been also been some comments that upgrading earlier vehicles to the 98+ mirror housings reduces wind noise and makes the vehicle more aerodynamic. But if you want a heated 98+ mirror, your only choices at the current time is new service parts from the dealer or used "pre-owned" mirrors off a late model wreck because there aren't any aftermarket 98+ mirrors with heated glass on the market yet. There are heated 95-97 aftermarket mirrors avaliable though.

If you'd like to upgrade your earlier 92-97 to mirror glass with turn signals on it from http://www.kwmuth.com, you'll first have to upgrade to 98+ mirror housings as the shape of the mirror glass is different between 92-97 mirror and their 98+ counterparts.  As another option, some other crown victoria police cruiser owners have also mounted mirror beam lights from http://www.galls.com to the front of the mirror housings as turn signal indicators. But many people will find that this route detracts from the overall appearance of their vehicle and also creates wind noise issues at highway speeds. By contrast, the mirror glass mounted turn signal indicators from KW Muth are essentially invisible to casual observers unless the turn signal is flashing.

Also note that upgrading a 2004 or 2005 crown victoria to heated mirrors is "plug and play" since all 2002 and later crown vic door electrical harnesses are wired for the option at the saint thomas assembly plant during manufacture. However, you'll need two new complete mirror assemblies which will cost you around $250.

Mirror Assembly Removal:

Below is a picture of the front portion of the passenger's door with the interior trim panel, mirror fastener cover, and speaker removed. The mirror assembly itself has three studs which pass through the door sheetmetal and are secured in place with 10mm nuts. The location of the fasteners is highlighted in red. The area highlighted in yellow is the electrical connector for the mirror assembly.  Physically removing the old mirror assemblies from the door is relatively straight forward. First remove the interior door panel, then pop off the black trim peice behind the mirror and then remove the three nuts that hold the mirror in place. You'll probably want a deep socket for this project though as the mounting studs extend a little ways out past the nut.  If you're just replacing the non-heated 98'-01' glass with it's 02'-03' heated counterpart, you'll still have to remove the mirror from the car to run some new wiring.



Wiring:

All 1992-2004 crown vics use the same basic electrical design for the power mirror system with two reversible motors sharing a common ground.




And all 95-04 crown vics share the same 6 cavity electrical connector for the power mirrors. Vehicles without heated mirrors will use only 3 of the pins. Vehicles with heated mirrors will use 5 (added ground & switched 12V feed). All 95-04 vehicles use the same pin assignment too. So if you plug a heated mirror into a vehicle that's not wired for heat, the mirrors will move when you move the switch on the drivers door. But the heat won't work when you turn on the defroster.

Below is the drivers mirror connector from an 96' crown victoria with heated mirrors



And the non-heated mirror connector from a 98' crown vic. Take note that pins 4 & 6 are not present.



The antiquated 92-94 crown vics use a 3 pin mirror connector that's physically a different shape and size than it's 95+ counterparts. But if you're upgrading one of these vehicles to a 95 or later mirror, this issue is easy to correct because the pins inside the electrical connector are the same size between the years. So you can slide the pins out of your 92 connector and insert them into a 95+ shell. One problem you're going to encounter though is that the mirror assembly harness length was shortened in 95' so there won't be very much slack in the wiring if a later mirror is mated to the 92' door electrical harness. But with a little persistence, you can make the swap work.

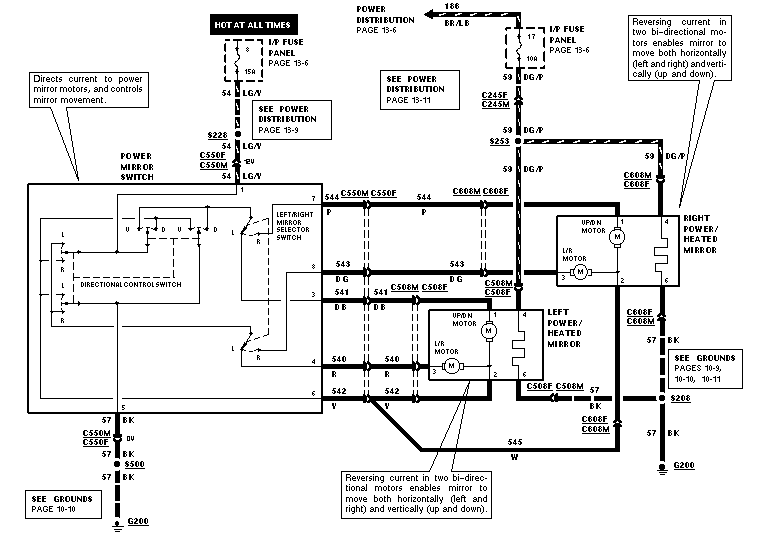
Below is a wiring diagram for a 96' crown victoria with heated mirrors.







And here's the diagram for a 98' without the heated mirrors. Take note that ford made only minimal modifications to the wiring harness when the mirror heaters were removed. The defroster circuit is still fed by a 40 amp fuse and the rear window defogger indicator bulb has a 10amp fuse. This is interesting because the indicator bulb on the on/off switch only draws a small fraction of an ampere.



The large brown/light blue +12V feed wire for the rear defroster runs from the underhood junction block->through the firewall->through c123 under the passenger side dashboard->under the front & rear passenger side door sills->rear defroster. So for the passenger side mirror, the needed wire can be tapped under the passenger dash and then run through the door electrical boot to the mirror.

If you've got 8-way power seats, you'll already have a heavy guage ground inside the passenger door. If not then all you'll have will be the thin ground wire for the door ajar switch, so you'll want to run another ground wire through the passenger door grommet as the door ajar wire is too thin to support the electrical load of the mirrors and the door hinges do not provide a reliable ground path. Behind the passenger kick panel, you will find  a grounding plate with three seperate fasteners on it. The top two are for the dashboard harness, the bottom one for the body harness (i.e. power windows, power locks, mirrors, etc).

Running new wires through the door grommet on the passenger side of the car is more difficult than it may initially look because the airbag crash module prohibits access to the area inside the car directly behind the grommet. If you elect to remove the crash module, remember to disconnect the battery for a couple minutes prior to removal, and also to retorque the fasteners properly when reinstalling the airbag module.

To be on the safe side and still maintain adequate flexibility, you'll probably want to use stranded power wire for the heated mirrors somewhere in the 16-20 AWG range.

For powering the drivers side mirror, you could run a power wire across the car from the same place you junctioned in for the passenger mirror heater. Or you could grab power at the back of the fuseblock because ford left part of the wiring for the heated mirrors in place. The peice of wire in between S252 and fuse 17 is ~14AWG which is more than enough to drive the heaters for the mirrors. The peice of wire in between fuse 17 and the rear window defrost control switch is too thin to support the additional load of the mirror heaters though. Inside the drivers door, you can tap a high current ground from either the power window, power lock, or 8-way power seat circuits.

Fishing wires through the drivers door grommet is easier than on the passenger's side. After the kickpanel and interior door trim panel are removed, you may find it desireable to remove the hood release cable too. But the fasteners that hold it in place are considerably shorter than the airbag crash module behind the passenger's kickpanel. It may be useful to first force some stiff wire or a long firm cable tie first to act as a tracer for the relatively thin and flexible heated mirror power wire.

Make sure to fuse the mirror heater power leads with a max of 5 amps per mirror or 10 amps for the pair. A 40 amp feed will easily turn a ~20 AWG wire red hot and vaporize the wire should a mirror heater ever malfunction or become damaged (i.e. driving too close to another car in a tight parking spot).

Testing the mirror heaters:


Before you reinstall the door panels, connect a voltmeter to the new +12V and ground wires for the mirror heaters and make sure that power turns on/off as it should when the rear window defrogger switch is pushed. Testing the actual mirror heaters is relatively straight forward if ambient temperatures are 60 degrees or lower and the sun isn't shining to heat things up. First start the vehicles engine and then engage the rear window defroster, within a few minutes the mirror glass should feel warm if touched with the front knuckle side of your fingers.

For further testing, you could wait until a day cold enough that you have frost or ice form on your vehicle to test the mirrors. You could also wait until an extremely humid day and breathe some humid air from your lungs onto the mirror to make the mirror glass fog over. Or you could artifically lower the temperature of the mirror by enclosing it in a bag of ice cubes on a humid day, and when removed you should see some fog form on the glass.

If you'd like to test the mirror heaters prior to installation, you could leave them in the bathroom while a hot shower water is running. Shortly after, they should fog up along with the bathroom mirrors and you can use a spare 12V battery to watch them unfog. One complication here is that many people don't have a spare 12V sealed battery to apply power to the mirror. And some will be hesitant to run some temporary wires out of the bathroom window down to their car's battery.