Index of /thirdgen/headlightdoor
Parent Directory
headlampdoor86-vi.jpg
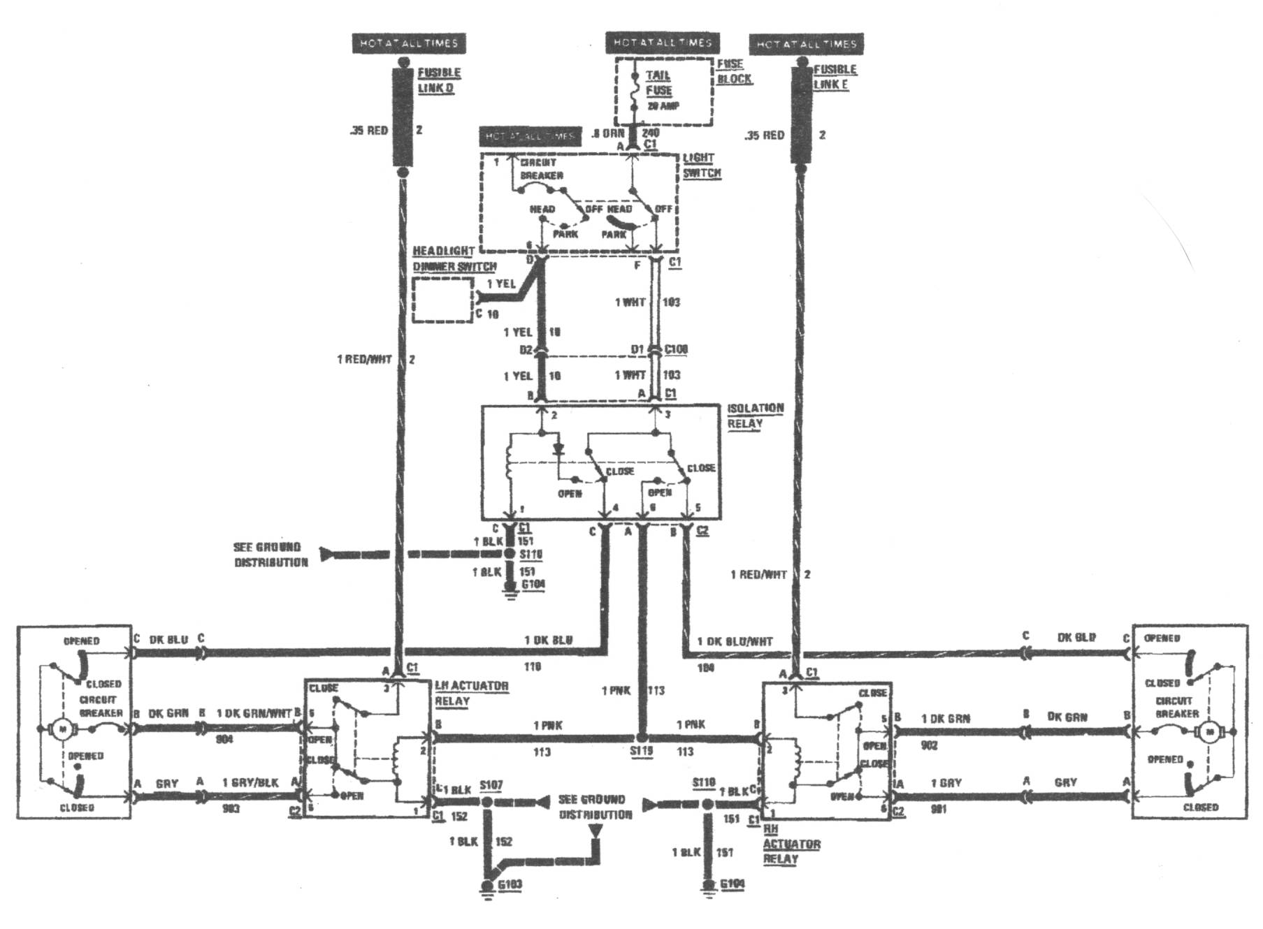
headlampdoor86.jpg
headlampdoor87-vi.jpg
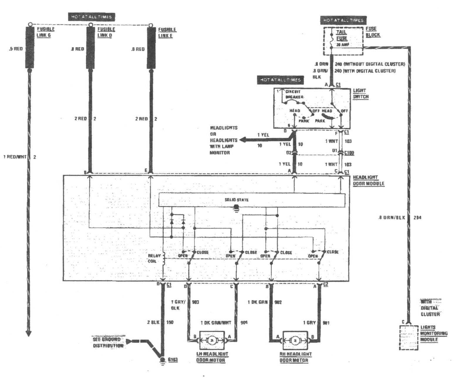
headlampdoor87.jpg