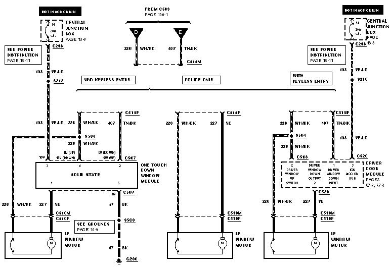
Many recent vehicles with power windows have a "one touch" express down feature for the driver's window. Quickly tap the down button on the window switch and release and the window will roll fully down without having to hold your finger on the switch. Some vehicles sold in the US also have an auto-up feature, quickly tap the button once and the windows rolls to the fully closed position. Auto-up feature is uncommon in the US market due to liability concerns, but in some foreign markets most all cars sold have the feature.

Since my 1998 police interceptor had neither auto-down nor auto-up, I decided to wire in a DEI530T window module to add both auto-up and auto-down to both front windows (drivers and passengers). The installation is not plug and play, and will require splicing multiple wires into the vehicles electrical harness.

There are 5 switches on the side of the 530T module. Switches 1-4 control the sensitivity. I currently have switches 1-4 set all to the off position, which is the most sensitive position. But you may wish to use a lower sensitivity setting if the windows stop before moving fully up or down. Switch 5 is for the polarity of the switches, leave it set to the off position since crown vics have positive trigger switches.

The DEI530T (http://www.directed.com) window module behaves just like ford auto-down feature, except in both directions and on both windows. AutoLoc (http://www.autoloc.com)also makes a window module that will add auto-up/auto-down but only to one window. The module also behaves differently than ford auto-down feature does. Basically any touch is "one touch". Hold your finger on the switch for a while and release and the window will keep moving. To stop, you'll have to tap the switch again.

Unlike autoloc, DEI will not sell directly to the consumer, so you'll have to locate a dei dealer to acquire the 530t. Some sources include:

http://store.autotoys.com
http://www.autopreservers.com

The local car audio shop and major chains such as Circuit City and BestBuy should be able to acquire the module too. But DEI has a policy against cash and carry for authorized dealers, so your local store will likely insist on installing the device too.

Do not purchase the DEI529 window module, it does not have the window automation features of the 530T module. The 529 is used solely for rolling windows up when an alarm is armed.

A copy of the installation manual that comes with the DEI530T is avaliable by clicking here. A copy of the installation manual for the 530T's carbine counterpart is avaliable by clicking here.

And some pictures of the internal circuit board of a DEI 530T window module are avaliable by clicking here.

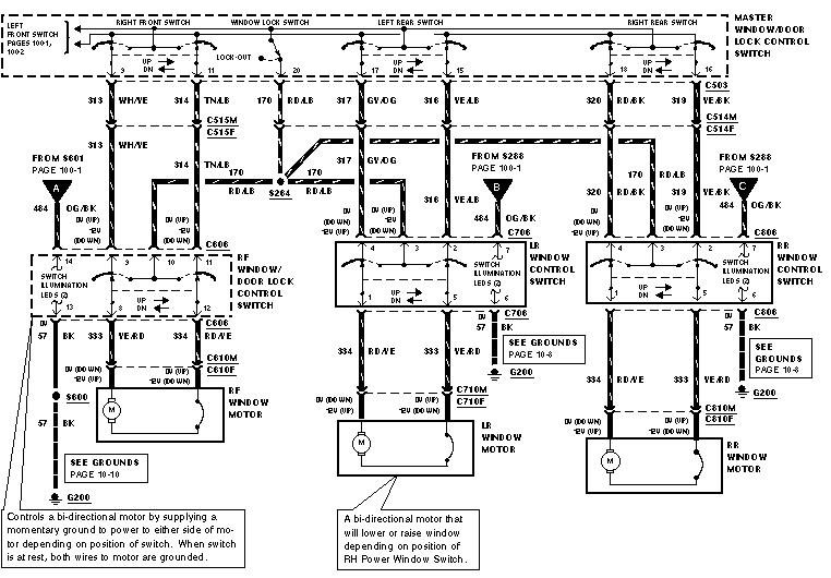
Below is a chart of the electrical connections that are required to install the DEI530T window module:
 
 
DEI 530T Wire Location DEI 530T Wire Color Ford Wire Color Wires Function
1/1 Violet Black (Grey Connector) Drivers Motor Ground
1/2 Green Yellow Drivers Motor
1/3 Blue White/Black (See Note #1) Drivers Motor
1/4 Red Yellow/Light Green +12 Volts Power Source
1/5 Black Black (Grey Connector) Window Module Ground
1/6 Violet/Black Black (Grey Connector) Passengers Motor Ground
1/7 Green/Black Tan/Light Blue Passengers Motor
1/8 Blue/Black White/Yellow Passengers Motor
2/1 Brown White/Black Drivers Switch Input
2/2 White (See Note #2)
Police = Yellow
Civilian = Tan/Black
Drivers Switch Input
2/3 Red/White (See Note #3) Ground This Input to Roll Windows Down
2/4 Orange (See Note #3) Ground This Input To Roll Windows Up
2/5 Grey (See Note #4) Low Current Ground Output For Bypassing Alarm Sensors 
2/6 Brown/Black White/Yellow Passengers Switch Input
2/7 White/Black Brown Passengers Switch Input

Note #1: In 1998, Police Interceptors (P71) do not have the "one touch" express down drivers window feature factory installed. On civilian models and 2000+ police interceptors, there will be either a drivers door module or a standalone "one touch" module installed to automate the drivers window roll down. To install the 530t on such models, the factory auto-down module must be bypassed. To accomplish this, locate the ford factory autodown module and cut the thick yellow wire that runs to the window motor. Then connect the blue wire of the 530t to the side of the yellow wire that connects directly to the window motor. The yellow output wire of the ford factory module is now unused and should be covered in electrical tape so it doesn't accidentally short to ground.

Note #2: Police and Civilian models use a different color code scheme for one of the drivers window switch wires. Police models will have a yellow wire and civilian models will have a tan/black wire.

Note #3: If an alarm or keyless entry system is installed in the vehicle, an unused channel can be used to remotely control the windows. When the Red/White wire is held at ground, the windows will automatically roll down. When the Orange wire is held at ground, the windows will automatically roll up. Some car owners connect the orange wire to the alarms ground when armed output so that whenever the alarm is armed, the windows rollup. Rolling the windows up each alarm arming cycle increases wear on the window regulators and motors, especially if the alarm system passively arms. For remote window control the window module must be supplied with a constant +12volts, not +12volts switched on/off through the ignition switch. To obtain a constant +12volts, tap the brown wire in the ignition switch harness. Supplying the window module with constant +12 Volts also allows the window to continue rolling fully up or down after the ignition switch is turned to the off position.

Note #4: If the window module is configured to roll the windows up by remote control and an alarm system is installed in the vehicle, this output may be used. If installing window module solely for it's one touch auto-up/auto-down features, leave this wire disconnected. This output produces a low current ground when the windows are moving and for a very short period after they stop moving to bypass sensors and prevent the alarm from sounding.