After purchasing my 1998 Ford Crown Victoria Police Interceptor, I decided to add a full featured alarm system that included keyless entry (with seperate lock & unlock buttons), starter kill and remote start.

Suppliers of intrest:

Wiring alarm into vehicle's electrical harness:

Late model fords use a Lighting Control Module to control the headlights, parking lights, dome light, instrument panel lights, rear window defroster and a couple of other items. Days of having a high current switch on the dashboard with 10amps flowing through it when the parking lights are on are over. LCM (lighting control module) adds some nice features such as automatically shutting off the headlamps if the driver forgets to turn off the switch after  parking the vehicle.  In 98' crown vics, the LCM is located under the drivers side dash towards the ashtray and radio, box is black in color and has three electrical plugs running into it.

Lighting related connections:

Parking lights -> Is a positive trigger to LCM(i.e. 12volts applied when parking lights are on). Can tap parking light lead at the back of the LCM, the wire color is W/BK, can also tap lead at back of headlight switch.

Door triggers -> At first, I had the BK/LB domelight power lead connected to the positive trigger input of the alarm. But 1995+ crown vics have a "theater dimming" feature to the overhead domelight so that it slowly fades off over the course of a few seconds after a door is closed. Is easier on the eyes and looks neat too, but the feature was confusing the alarm in my car so I decided to tie directly to the door ajar switches instead. Door ajar switches are divided into two zones, one zone has just the drivers door on it, the other has the front passenger and both rear doors on it. I caught both the driver's door ajar switch and the passenger door switch behind the drivers side kickpanel. Drivers latch was dark blue in color, passengers was black with an orange stripe. Used two diodes to isolate the doors and tied the combined input to the negative trigger of the alarm.

If you've got an alarm that takes into account the theater dimming ramp up and ramp down times, it may be easier to tie the domelight wire to the positive trigger input of your alarm than tap the two individual door ajar switch wires. In civilian models, one can tap one of the underdash interior lights that comes on when the door is opened. Most police cars do not have these lights, in which case splice into the BK/LB lead on the LCM plug or tap the lead that runs up to the headliner mounted domelight.

Domelight supervision -> Can emulate one of the doors being opened by grounding the dark blue wire (drivers door switch) or BK/O wire (front passenger & both rear door switches) on the LCM. Another method is to splice into the BK/LB domelight lead at the back of the LCM.

Ticket Writing Light Supervision:

The police ticket writing light is considerably brighter than the normal domelight, so i elected to use it for the domelight supervision feature of the alarm system. For this part of the project, I ran a new wire from the alarm control box/relay area up to the ticket writing light, spliced the wire in after the switch but before the lightbulb socket. Ticket writing light uses a switched ground and draws a large enough amount of current that use of a relay is required.

At first I was using the demand output as the sole positive power source for the domelight supervision of the police ticket writing light. Then started to have weird problems because of the battery saver feature of the LCM engaging. For instance, if the car had not been run in around 20 minutes, the police light would not come when the unlock button on the remote was pressed, but open the trunk and press the unlock button, and the police ticket writing light would come on for 30 seconds and shut off like it should when the ignition is turned to the on position.

Solved this problem by using a relay to selectively break the circuit that wires the LCM demand lighting output to the police light, and apply 12volts to police light LG/OG when domelight supervision is requested by alarm. Accomplished this by cutting the LG/OG wire that runs to the light and spliced an SPDT relay in and wired the common lead in to the side of the wire that runs to the light, normally closed terminal to the side that runs to the LCM, normally open terminal to a 12volt constant live wire. One side of the relay field coil was tied to the constant hot black/white wire, and the other to the pulsed ground output of the alarm.

An alternative solution would have been to tie the domelight supervision pulsed ground output to the trunk ajar switch located in the latch. This would "wake up" the lcm and the demand lighting output of the lcm would become live.

Other alarm connections:

12volt constant power -> Many places to get a 12volt constant live from, some include tapping off the ignition switch (see remote start section for color of constant live wires), cigar lighter, and on interceptors there is a 50amp BK/O constant live lead behind the passengers side kickpanel.

Starter kill -> cut the W/PK located at the ignition switch, splice in your starter kill relay here. If installing a remote start setup, apply power to the starter motor side of the wire when you want to crank the engine. A note about starter kill relays, tie one of the coil wires and one of the contact inputs to the side of the starter wire that connects to the ignition switch output, tie the other coil wire to the ground while armed output of the alarm, connect the remaining contact to the side of the starter wire that runs to the starter motor. This extends starter kill relay life since the relay is only engaged when the alarm is armed AND the key is turned to the start position.

If one of the relay coil wires were tied to a constant +12V source and the other to the ground while armed output of the alarm, the relay would be powered 100% of the time when the alarm was armed. This would significantly decrease the lifespan of the relay, and would also cause a continuous ~200ma whenever the car was parked and the alarm was armed. Leave the car parked for a couple weeks in the cold weather with the alarm armed and you may not have enough power left in the battery to start it when you get back from your vacation.

Hood switch -> police models have a light that turns on when hood is opened, this is accomplished by using a mercury switch to determine when hood is open or not. For accuracy's sake, install an aftermarket pin switch if you want your alarm to be able to sense when the hood is open. Can skip hood switch install, but if you want remote start setup installed, a hood pin switch is highly recommended so the car will not accidentally remote start during engine service (hood open).

Trunk ajar switch -> All 1995 and later crown vics will have three wires connecting to the trunk latch. To sense when the trunk is open, tap the BR/W wire at the LCM and connect it to a negative trigger input of your alarm module. The BR/W wire provides a ground path whenever the switch built into the latch senses that the latch is in the unlatched position.  There is also a mercury switch located drivers side hinge on the underside of the trunklid. The mercury switch receives power from the demand lighting output of the lcm and the output terminal of the mercury switch is wired in series with the trunk light. The P/Y (Purple with yellow stripe) wire has a momentary +12V pulse on it when the trunk release button is pressed. The black wire is on the latch is ground.

Horn -> The horn button on the steering wheel does not drive the horn directly. Instead the control switch sends a ground pulse to the horn relay located under the hood which in turn sends power to the pair of horns located on the front frame rails. To energize the horn send a low current ground pulse to the DB (dark blue) wire located at the base of the base of the steering column. My 98' p71 also had the DB horn control wire present on one of the LCM connectors, but the horn wire on the LCM is mainly for the panic button on the civilian vic factory remote keyless entry system and may not be present on some police interceptors.

Key in ignition lock sense -> The ignition lock cylinder provides a ground path through the black/pink while the key is in the ignition, and can be tapped either at the base of the steering column or at the LCM.

An interesting side point, the ignition warning buzzer is located inside the LCM. Even if you cut the key sense wire, you will still get a warning tone if you have the ignition key turned counter-clockwise to the accessory position and open the drivers door. However you won't recieve a warning tone if the key is in the off position and the door is ajar.

Keyless Entry:

There are two different power door lock systems used in the crown vics.

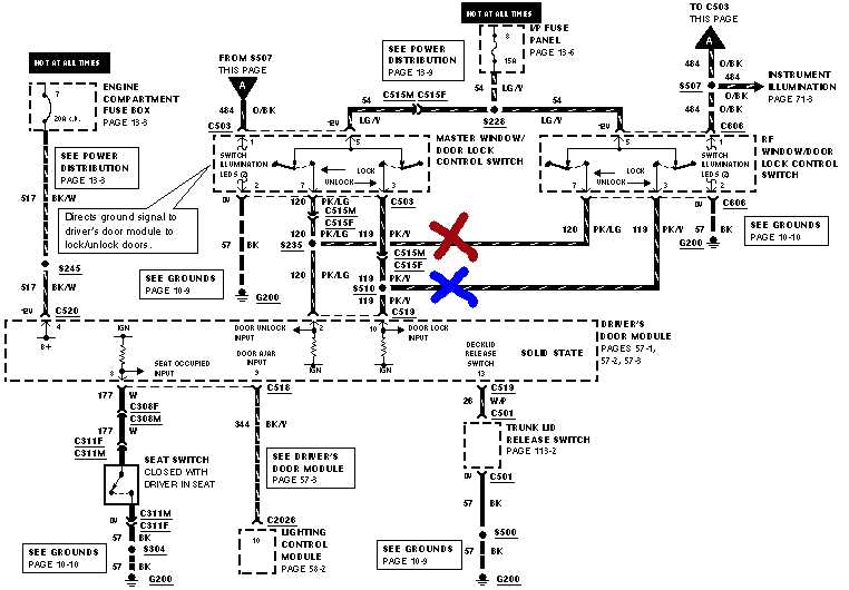
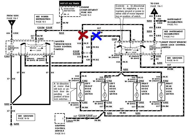
Without keyless entry (i.e. interceptors and base model vics) -> Reverse polarity, ground at rest setup. Lock actuator solenoids are wired in series through the drivers and passengers power lock switches. Both terminals of the lock actuators are grounded at rest, when switch is pressed to lock doors, a positive 12volts is applied to one wire of the lock acuator, the other wire is held at ground. Reversing polarity on the lock acuator (swapping which terminal is grounded and which one is hot) will unlock the door instead of lock it. The PK/Y and PK/LG wires run from the drivers door to the passengers door and then to the lock acuators. The easiest place to catch them is behind the glovebox above the passenger's side kickpanel. If the alarm you choose does not have onboard door lock relays, you'll need two SPDT relays to interface your alarm with the power door locks.

Is no "plug and play" way to connect a keyless entry system into a crown vic that is not equipped with the factory keyless entry system, so you're going to have to "cut and splice" if you want this feature. (C515 is located in the middle of the drivers door). Ford has been using the same basic design and wire color coding scheme for it's power lock system for crown vics since the 1970's. If you've got an older vic, you will not have the switch illumination leds or the connection to the lighting control module but the rest of the power lock system should be essentially remain the same.

To splice the relays into your crown vic, cut at the PK/Y and PK/LG wires at the locations marked by the blue and red X's. This will leave you with four exposed wire ends. Tie Pin 30 (common) of the relay to the side of the power lock relay that runs to the passengers side door, tie pin 87a (normally closed) to the side of the wire that runs to the drivers door. Strip some insulation off the constant live BK/W wire and connect it to each of the 87 (normally open) contacts and 85 (coil wire) of each relay. Now put another wire on the remaining 86 terminal of each relay and momentarily touch it to ground. Touching pin 86 of one relay to ground should unlock all the doors, touching the other relay's pin 86 to ground should lock the doors. If the fuse blows when you touch pin 86 to ground, reverse the connections of pin 30 and 87a, install a new fuse and try again.

Now check the drivers door lock switches to make sure that the doors lock when the powerlock switch is pressed to the lock position and they unlock when it is pressed to the unlock position. If the door locks do not function at all, the relays or your splices into the vehicle harness are not connected properly. Aditionally, make sure that the doors do not lock when the drivers door switch is pressed to the unlock position.



With keyless entry (i.e. crown vic LX with keyless entry keypad on drivers door) ->  Positive trigger. Apply 12 volts to the PK/Y wire when you want the door to lock,  and apply 12volts to the PK/LG when you want the door to unlock. Negligible current draw, but unless your alarm has positive trigger outputs for the door locks, you will still need two relays for the negative trigger alarm lock/unlock outputs. Can grab wires at similar places as the nonkeyless entry vics mentioned in previous paragraph.

Note that 92'-94' crown vics use a negative trigger lock system, not a positive trigger one.



Power Trunk Release-> Crown vics without the factory keyless entry system have a momentary switch with one side wired to a constant live and the other wired directly to the trunk pop actuator. On crown vics with the factory keyless entry system, the trunk switch is just an input to the drivers door module which requests the the trunk pop actuator to be engaged. Wiring an aftermarket keyless entry system to engage the trunk pop actuator is the same on both vehicles, send a +12V pulse to the side of the P/Y (purple with yellow stripe) wire that feeds the actuator. Can access the needed wire either behind the drivers side kickpanel or in the bundle of wires above the drivers side rocker panel under the scuff plate.

Remote start related items:

Brake light switch -> Light Green wire on the brake light switch located immediately above the brake pedal is hot when brake depressed. Brakelight switch can be difficult to get to the way it is situated under the dash, can also grab the Light Green wire on C211 located behind the drivers side kickpanel or in the bundle of wires above the drivers side rocker panel.

Spark plug sense -> 1998 and later crown vics do not have a dedicated tach output signal, can use one of the pcm leads to the COP assemblies on 98's but they may be too noisy for some older remote starts due to multiple firing of each ignition coil during the combustion stroke at low idle speeds.

Using voltage sense as the sole method of determining when the car is running sounds good in theory. Alternator does not generate any power when car is not running, and battery voltage will jump up when car is running. But using voltage sense is troublesome when actually implemented as sole method of monitoring when car is running and when it is not. Alternatively you can use a vacuum switch instead. For 97's and prior, run a new lead from pin48 on the PCM to your alarm tach input.

Grinding the teeth off the flywheel and cracking the starter is not a concern with most modern remote start setups because they will shut the car off for a good period of time in between each start attempt. The multiple firing of the ignition coils is getting very common in recent cars, and many remote start units are now coming programmed so that any signal that oscillates when the engine is running is an acceptable tachometer source.

Ignition switch

Are three direct runs from the battery to supply power to the ignition switch Ignition switch wires that you'll want to make live during remote starts Car will initially run without the PK/BK wire connected but the alternator will not charge without power to this circuit. You'll also get the ABS light on constantly without powering this circuit.

BK/LG lead is hot in either run or accessory key positions, power windows, radio and wiper motor get power from this circuit. I do not have this circuit live during remote starting. Can burn out wiper motor if the wipers are stuck to windshield with ice and you've left the wiper control switch in the on position last time you were in the car. Reason i'm mentioning this lead is that many car alarm install books list it as a mandatory connection.

W/PK wire is hot whenever the starter is cranking

To access the ignition switch wiring, remove the plastic cover under the steering column, then unbolt the solid metal plate underneath from the dash. Ignition switch wiring will be wrapped in black friction tape, take a knife and carefully cut the friction tape to gain access to the heavy guage ignition switch wires.

Crown Vic blower motors draw large amounts of current and have been known to cause problems with remote start units with onboard relays. So it's probably a good idea to use an external relay to power the GY/Y wire of the ignition switch harness.


PATS:

SecuriLock or PATS (Passive Antitheft System) is largely transparent to the car's owner. Many owners do not know that their vehicle is equipped with a transponder based antitheft immobilizer system, until they try starting their car with $1.29 hardware store copy of their ignition key. Car will crank over and steering wheel will become unlocked but the car will not run with the $1.29 hardware store key. Very effective system at reducing car theft by both professional car thieves and joyriders.

When you attempt to start a PATS equipped vic, the onboard computer sends out a wireless electronic signal that is received by the transponder in the key. The transponder then returns a unique electronic signal to the vics PATS module which in turn tells the PCM its acceptable to let the car run. This all happens in a small fraction of a second and there are over a quadrillion possible electronic codes, this security is in addition to the mechanical security provided by the cuts on the ignition key and the wafers in the ignition lock.

Some pictures of PATS keys, note the transponder module embedded in the plastic head of the key.


 

Some remote starters do not have a dedicated pats bypass module output pin, so you'll need to find an output that is only live when the car has been remote started to attach a pats bypass module. Don't be afraid to open up your remote start unit and probe around the relay bank for a suitable pulsed ground output. The starter kill output pin might seem good at first but remember that many remote start alarms come with an "anti-grind" feature that disables the starter when the car is remote started. Stops operator from toasting the flywheel and starter by accidentally turning the ignition key too far to the start position instead of the on position when initially getting into the car.

Police interceptors do not have SecuriLock, but late model civilian vics/marquis/town cars do.

Various companies sell transponder bypass kits that maintain the integrity of the PATS system when the car is not remote started, but when remote started provide the proper signal to the PATS computer which signals the PCM to allow the car to be started. During the first couple years that cars were transponder equipped, there were only universal bypass kits avaliable that consisted of a box to put a spare coded transponder key in, a system to selectively engage the bypass module, and an antenna to place around the PATS antenna on the steering column. But there are now ford specific transponder bypass units that are considerably smaller than the universal units, and you do not need a spare key for them as they already have a transponder imbedded inside them.

The basic procedure for getting the transponder in the bypass module mated to your vehicle is to use the securilock programming procedure listed in your owners manual to add another key. But when it comes time to program the new key, instead of inserting your new key into the ignition, press the starter button on the remote control.


 

If you like living risky and don't care about the factory antitheft system or are temporarily testing, remove the lower plastic shroud of the steering column and tape a securilock coded key onto the column near the ignition switch. If you choose this method, have some generic $1.29 non-pats ignition keys made at the local hardware store first, because having two PATS transponders (one in pats key taped to column, one in ignition key placed into ignition lock) transmit at the same time can cause problems. 

Be warned, if your vehicle is ever stolen and later recovered and the insurance company finds a spare PATS key taped to the underside of the steering column, they may not pay your theft related claim. The chances of your vehicle getting stolen in the first place are relatively low. But if the vehicle ever does get stolen and the insurance company refuses to pay your claim because you bypassed a factory security device to save a few bucks, it's going to have a big impact on your personal finances. Bypass modules are cheap (~$30), new vehicles are not (~$30,000).

Year Specific Data:

The wiring color code and location information above has been condensed into table format and is avaliable here:

1982 - 1989 Crown Victoria and Grand Marquis

1990 - 1991 Crown Victoria and Grand Marquis

1992 - 1994 Crown Victoria and Grand Marquis

1995 - 1997 Crown Victoria and Grand Marquis

1998 - 2002 Crown Victoria and Grand Marquis

2003 - 2003 Crown Victoria and Grand Marquis


Other issues and thoughts:

To start your car, the remote start unit electrically emulates turning the ignition switch "on" and then momentarily to the "start" position. Since you're not physically present inside the car when it's remote started, you'll have to remember to preset the heater and air conditioner controls to either to the full warm (winter) or full cold (summer) position whenever you park the vehicle. Saying you'll remember to always preset the controls is easy to do. But actually doing it is another thing as you'll likely forget sometimes and find it annoyingly repititous after a while. A couple work arounds to this problem are documented on this site:
Alarm transmitter range is highly variable with car alarms depending on enviroment. For instance, go into the inner city with many metal structures and EMI interference from factory machines and commercial lighting and effective range of your remote may be less than 50 feet. Relatively poor transmitter range will also likely be observed in a crowded mall parking lot. Drive over to a rural agricutural area far away from the city and you may have an effective range of over 500 feet.

Alarm I purchased had 4 onboard relays, but I still needed 5 external ones in addition to the onboard ones. Breakdown is 2 for power doorlocks, 1 for starter kill, and 2 for the ticket writing light domelight supervision. Generic 5 pin 30amp SPDT 12volt coil ones worked well. If you can locate them, using relay sockets speeds up relay replacement time should a relay ever fail and makes the install look professional
 


 

After installation, you may be left with some free "channels" on the alarm control module. Some possible uses for the unused buttons and channels of the remote include:

Ford branded remote starter and alarm accessories:

Remote start systems:

Part Number
Description
1L3Z-19G364-CA
Gold Remote Start (Keyless Entry & Vehicle Security)
1L3Z-19G364-BA
Silver Remote Start (Keyless Entry)
1L3Z-19G364-AA
Bronze Remote Start (Remote Start Only)
1L3Z-19G365-AB
SecuriLock Interface Kit #1
1S4Z-19G365-AB
SecuriLock Interface Kit #2
1L2Z-19G365-AB
SecuriLock Interface Kit #3

Note: 1998-2002 Civilian Crown Vics require Securilock Kit #1 (1L3Z-19G365-AB). Do not purchase Kit #2 or Kit #3 as they are incompatible with the version of the PATS antitheft system used in 98'-02' crown vics and grand marquises.

Alarm systems:

Part Number
Description
F7AZ-19A361-AA
Vehicle Security Systems 1989-2002 System 6, Universal, For Vehicles With Factory Power Door Locks (Uses Siren)
F5AZ-19A361-A
Vehicle Security Systems 1995-2002 System 5, Universal, For Vehicles Without Factory Power Door Locks
F3AZ-19A361-C
Vehicle Security Systems 1989-2002 System 4, Universal, For Vehicles With Factory Keyless Entry (Uses Siren)
F3AZ-19A361-D
Vehicle Security Systems 1989-2002 System 3, Universal, For Vehicles With Factory Keyless Entry (Uses Vehicle Horn) (Does not include shock sensor)

Recently, Ford announced that their alarm and remote starter product line is going to be replaced with "PowerCode" equipped units.

New PowerCode Part Number
Most Like
Description



2W7Z-19A361-AA
System 1
Keyless Entry
2W7Z-19A361-BA
System 3.5
Vehicle Security Using Factory Fob (Addon Alarm)
2W7Z-19A361-CA
System 5.5 (6)
Vehicle Security & Keyless Entry without Siren
2W7Z-19A361-DA
System 6 (6+)
Vehicle Security & Keyless Entry with Siren



2W7Z-19G364-AA
Gold
Remote Start with Keyless Entry and Security
2W7Z-19G364-BA
Silver
Remote Start with Keyless Entry
2W7Z-19G364-CA
Bronze
Remote Start Only



2W7Z-16A901-AA

Powercode Instruction Manual on CDROM

Since the remote control fobs have not changed, the vehicle operator will not notice much of a change between the new and old units. But the person who is installing the unit definetly will. Some points of intrest:

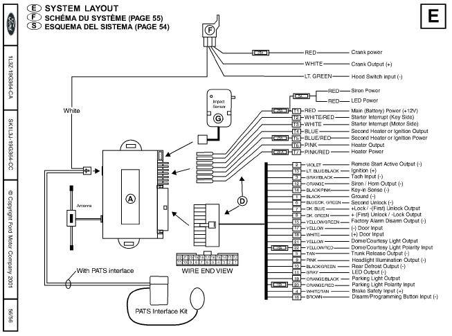
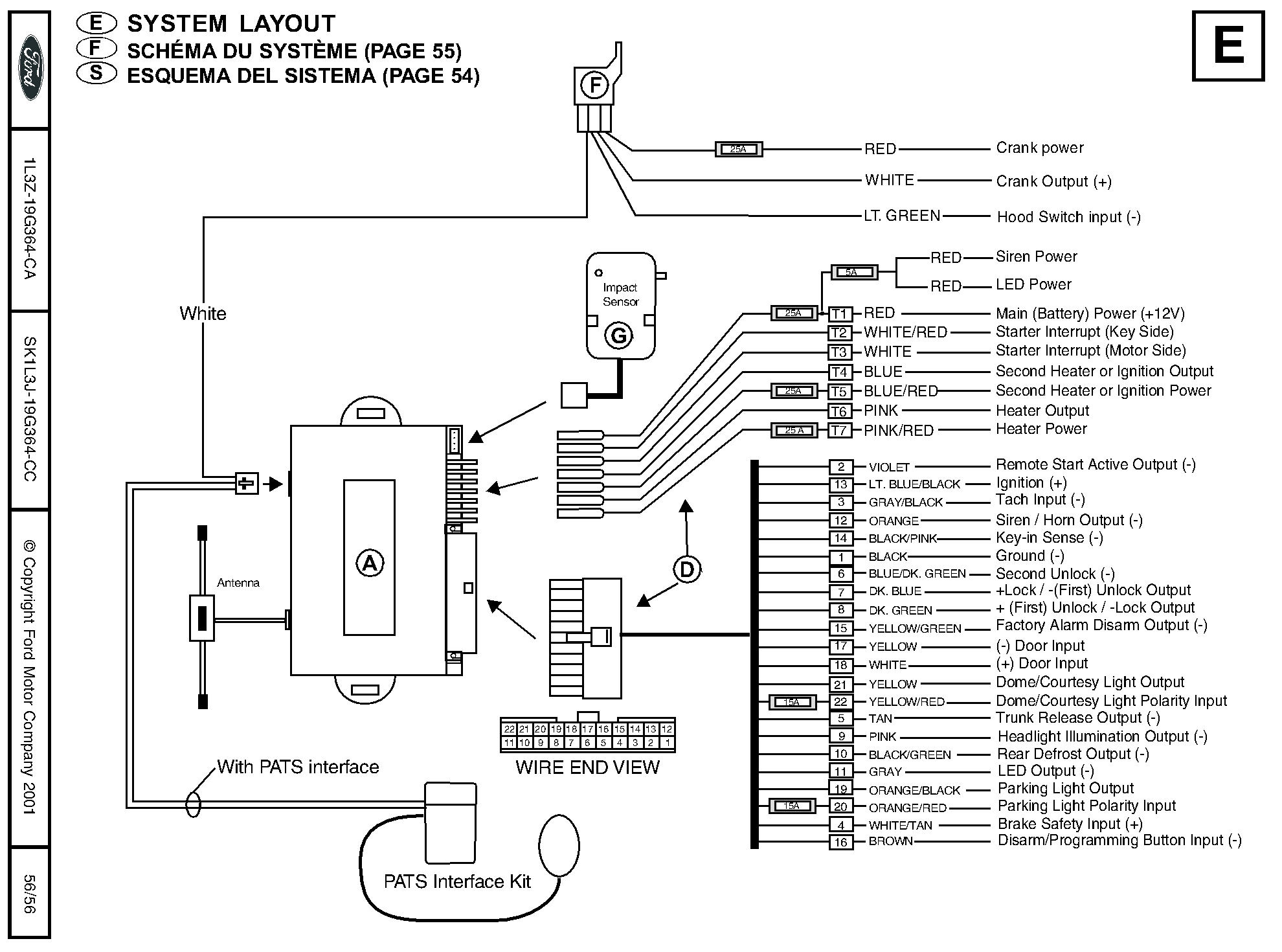
Below are a couple wiring diagrams for ford remote starters, the first one is for the discontinued ford remote start gold kit and the second one for the new ford remote start powercode series. Note that there are over 35 wires shown in the diagram, and connecting just one of them to the improper place can cause the remote starter not to function properly or possible damage your vehicle's electrical system. Remote starter kits without keyless entry or alarm functions may have a few less wires, but no matter what kit you choose, you're going to have to splice a couple dozen wires to sucessfully install it. The diagrams below are not meant to intimidate you, but rather warn you ahead of time about the complexity of installing a remote starter into your vehicle.

(click on either diagram below to view a larger version of it)



Notes about the powercode diagram above:



Back to Main page

Questions or comments, email me: 

[email protected]